FB_BA_H_OpMod

Das Template FB_BA_H_OpMod repräsentiert die Betriebsart und Freigabe eines Heizkreises.
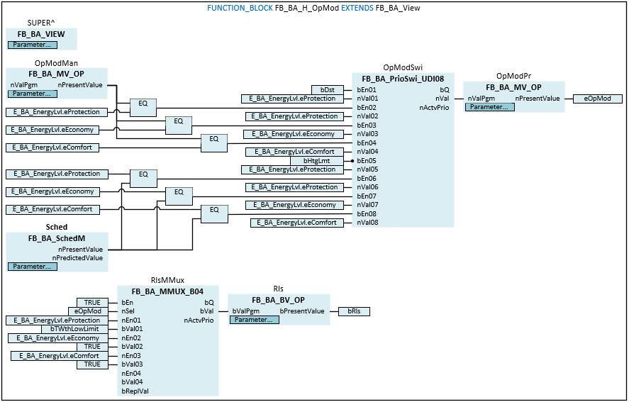
Am Prioritätenschalter OpModSwi werden verschiedene Ereignisse oder Befehle wie zum Beispiel Störung Heizkreis, Anforderung vom Zeitschaltplan oder vom Anlagenwahlschalter priorisiert und eine resultierende Betriebsart bzw. ein resultierender Anlagenstatus auf die Variable eOpMod geschrieben.
eOpMode | Wert | Betriebsart1 |
|---|---|---|
E_BA_EnergyLvl.eProtection | 1 | Protection |
E_BA_EnergyLvl.eEconomy | 2 | Economy |
E_BA_EnergyLvl.eComfort | 3 | Comfort |
![]() | Die Initialisierung des Templates erfolgt innerhalb der Methode FB_Init. |
Blockschaltbild

Syntax
FUNCTION_BLOCK FB_BA_H_OpMod EXTENDS FB_BA_View
VAR_INPUT
bDst : BOOL;
bHtgLmt : BOOL;
bTWthLowLimit : BOOL;
END_VAR
VAR_OUTPUT
eOpMod : E_BA_EnergyLvl;
bRls : BOOL;
END_VAR
VAR_INPUT CONSTANT
OpModMan : FB_BA_MV_Op;
Sched : FB_BA_SchedM;
OpModPr : FB_BA_MV_Op;
Rls : FB_BA_BV_Op;
END_VAR
VAR
OpModSwi : FB_BA_PrioSwi_UDI08;
RlsMMux : FB_BA_MMUX_B04;
END_VAR
Eingänge
Name | Typ | Beschreibung |
|---|---|---|
bDst | BOOL | Eingang Störung Heizkreis. |
bHtgLmt | BOOL | Eingang Freigabe Heizbetrieb. |
bTWthLowLimit | BOOL | Die Variable zeigt an, dass der untere Grenzwert der Außentemperatur unterschritten wurde und die Frostschutzfunktion aktiv ist. |
Ausgänge
Name | Typ | Beschreibung |
|---|---|---|
eOpMode | Anzeige der aktuellen Betriebsart des Heizkreises. | |
bRls | BOOL | Ausgabe Freigabe Heizkreis in Abhängigkeit des Multiplexers RlsMMux. |
Eingänge CONSTANT
Name | Typ | Beschreibung |
|---|---|---|
OpModMan | Das MV-Objekt dient als Anlagenwahlschalter. Folgende Betriebsarten können vorgegeben werden: Auto, Protection, Economy und Comfort. Die Betriebsart Auto bedeutet, dass das Zeitschaltprogramm Sched die Betriebsart vorgibt. | |
Sched | Zeitschaltprogramm für die Umschaltung zwischen den Betriebsarten Protection, Economy und Comfort. | |
OpModPr | Aktuelle Betriebsart des Heizkreises. | |
Rls | Zeigt die Freigabe des Heizkreises an. |
Variablen
Name | Typ | Beschreibung |
|---|---|---|
OpModSwi | Prioritätenschalter für die Betriebsarten des Heizkreises. | |
RlsMMux | Der Multiplexer wandelt die Betriebsart eOpMod in die Freigabe bRls um. |
