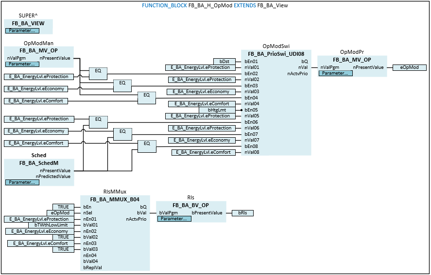
FB_BA_H_OpMod

The FB_BA_H_OpMod template represents the operation mode and enable of a heating circuit.
The OpModSwi priority switch prioritizes various events or commands such as heating circuit fault, requests from the schedule or requests from the plant selector switch and writes a resulting operation mode or system status to the eOpMode variable.
eOpMode | Value | Operation mode1 |
|---|---|---|
E_BA_EnergyLvl.eProtection | 1 | Protection |
E_BA_EnergyLvl.eEconomy | 2 | Economy |
E_BA_EnergyLvl.eComfort | 3 | Comfort |
![]() | The initialization of the template takes place within the method FB_Init. |
Block diagram

Syntax
FUNCTION_BLOCK FB_BA_H_OpMod EXTENDS FB_BA_View
VAR_INPUT
bDst : BOOL;
bHtgLmt : BOOL;
bTWthLowLimit : BOOL;
END_VAR
VAR_OUTPUT
eOpMod : E_BA_EnergyLvl;
bRls : BOOL;
END_VAR
VAR_INPUT CONSTANT
OpModMan : FB_BA_MV_Op;
Sched : FB_BA_SchedM;
OpModPr : FB_BA_MV_Op;
Rls : FB_BA_BV_Op;
END_VAR
VAR
OpModSwi : FB_BA_PrioSwi_UDI08;
RlsMMux : FB_BA_MMUX_B04;
END_VAR
Inputs
Name | Type | Description |
|---|---|---|
bDst | BOOL | Heating circuit fault input. |
bHtgLmt | BOOL | Heating mode enable input. |
bTWthLowLimit | BOOL | The variable indicates that the outside temperature has fallen below the lower limit and the frost protection function is active. |
Outputs
Name | Type | Description |
|---|---|---|
eOpMode | Display of the current operation mode of the heating circuit. | |
bRls | BOOL | Heating circuit enable output depending on the multiplexer RlsMMux. |
Inputs CONSTANT
Name | Type | Description |
|---|---|---|
OpModMan | The MV object serves as plant selector switch. The following operation modes can be set: Auto, Protection, Economy and Comfort. The Auto operation mode means that the Sched schedule specifies the operation mode. | |
Sched | Schedule for switching between the Protection, Economy and Comfort operation modes. | |
OpModPr | Current operation mode of the heating circuit. | |
Rls | Indicates the enable of the heating circuit. |
Variables
Name | Type | Description |
|---|---|---|
OpModSwi | Priority switch for the operation modes of the heating circuit. | |
RlsMMux | The multiplexer converts the eOpMod operation mode into the bRls enable. |
