Speisung, Potentialgruppen

Die Klemmen der Serie ELM3xxx sind je nach Funktion unterschiedlich aufgebaut.

Die Elektronik eines feldbusangebundenen IO-Geräts besteht im Allgemeinen aus zwei Potentialgruppen (Ausnahmen möglich, siehe jeweilige Gerätedokumentation):

Beide Potentialgruppen sind i.d.R. galvanisch getrennt. Im Detail ist dann die „Belastbarkeit“ der Trennung zu beachten, also die Spannungsdifferenz/ der Potentialunterschied im Dauerbetrieb oder kurzzeitig, zwischen den beiden Bereichen.

Die Versorgung der internen Elektronik kann je nach Gerät über die Bus-Seite, Feld-Seite oder beides erfolgen. Siehe dazu die entsprechenden Erläuterungen in der jeweiligen Gerätespezifikation.

Ebenfalls einen Einfluss auf die Potentialgruppen kann der verwendete Stecker haben, ggf. ist sein Gehäuse leitend mit dem Gehäuse der Klemme verbunden.

Der externe Anlagen-GND (Hutschiene, SGND, FE) ist immer vorhanden und stellt die Bezugsmasse dar.

Im folgende wird der zulässige Potentialunterschied nur „Isolation“ genannt, die genaue Angabe (Wert, Typ, ggf. Isolationsfestigkeit) ist in der jeweiligen Spezifikation des Geräts zu finden.

Hinweis

Trennung zwischen den Potentialgruppen in der Praxis

Die Potentialgruppen sind theoretisch galvanisch getrennt, d.h. es besteht nur parasitäre, durch die Elektronik unvermeidbare ohmsche Verbindungen im Bereich MΩ und höher.
Die Belastbarkeit der Trennung in Bezug auf Spannungshöhe und Zeitdauer ist angegeben. Sie resultiert u.a. aus internen Trennabständen und den verwendeten Gruppen-überspannenden Bauteilen z.B. Datenübertrager oder Transformatoren und wird in Ansehung der zu Grunde liegenden Normen formuliert, die Einsatzaspekte wie Alterung, Verschmutzung oder definierte Überspannungsereignisse beschreiben.
Daraus ist zu erkennen, dass Potentialgruppen in der Praxis nicht beliebig getrennt vom Umfeld zu betreiben sind. Insbesondere wenn EMV Störungen in die Potentialgruppe eindringen, leitungsgeführt durch die externen Kabel oder gestrahlt, dann sucht sich diese Energie ihren Weg zu SGND und findet es auf jeden Fall undefiniert in den o.a. gruppenüberspannenden Elementen. Deshalb hat die Praxis gezeigt, dass Potentialgruppen aller Art zur Störableitung sinnvoll und absichtlich mit kleinen Kapazitäten im nF-Bereich untereinander und zu SGND verbunden werden sollten, damit die HF-Störungen (und das beginnt bereits bei 50 Hz) einen definierten Weg finden und die Betriebsfähigkeit nicht beeinträchtigen.
Der ohmsche Effekt der Kondensatoren in Relation zu den parasitären ohmschen Effekten ist vernachlässigbar.

Für die ELM3xxx können folgende Potential-Schemata angegeben werden:

Speisung, Potentialgruppen 1:Abb.365: Potential-Schemata ELM300x-0000
Speisung, Potentialgruppen 2:Abb.366: Potential-Schemata ELM3002-0205
Speisung, Potentialgruppen 3:Abb.367: ELM3002-0305
Speisung, Potentialgruppen 4:Abb.368: ELM3002-0405
Speisung, Potentialgruppen 5:Abb.369: Potential-Schemata ELM310x-0000
Speisung, Potentialgruppen 6:Abb.370: Potential-Schemata ELM3102-0100
Speisung, Potentialgruppen 7:Abb.371: Potential-Schemata ELM3142-0000/ ELM3144-0000
Speisung, Potentialgruppen 8:Abb.372: Potential-Schemata ELM3146-0000
Speisung, Potentialgruppen 9:Abb.373: Potential-Schemata ELM3148-0000
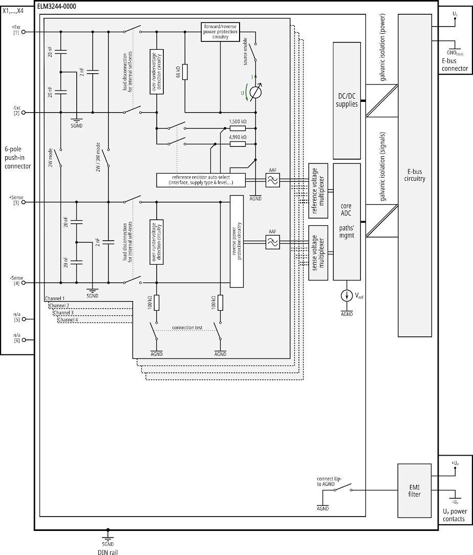
Speisung, Potentialgruppen 10:Abb.374: Potential-Schemata ELM3244-0000
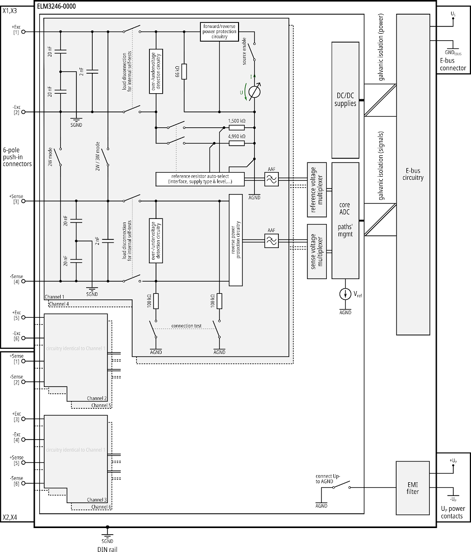
Speisung, Potentialgruppen 11:Abb.375: Potential-Schemata ELM3246-0000
Speisung, Potentialgruppen 12:Abb.376: Potential-Schemata ELM334x-0000
Speisung, Potentialgruppen 13:Abb.377: Potential-Schemata ELM334x-0003
Speisung, Potentialgruppen 14:Abb.378: Potential-Schemata ELM350x-0000
Speisung, Potentialgruppen 15:Abb.379: Potential-Schemata ELM360x-0000
Speisung, Potentialgruppen 16:Abb.380: Potential-Schemata ELM360x-0002
Speisung, Potentialgruppen 17:Abb.381: Potential-Schemata ELM370x-0000
Speisung, Potentialgruppen 18:Abb.382: Potential-Schemata ELM370x-0001
Speisung, Potentialgruppen 19:Abb.383: Potential-Schemata ELM3702-0101

 

Schemata für weitere Klemmen in Vorbereitung.